SS1双速分相相控超高速真空断路器
- 厂家信息
- 产品信息
- 规格参数
- 技术文档
产品图片
SS1双速分相相控超高速真空断路器

产品简介
户内中压真空断路器:基于双速的超高可靠性、超高速开断性能及使用寿命长等特点。盘柜厂(OEM)可以将 SS1 双速断路器整合进自己的开关设备中或者应用到改进和升级项目中。
主要优势:
替换性:兼容市面主流柜型。
双速:采用双操动机构,自带速断保护。短路开断可靠性极高。
分相相控:断路器三相分别在短路电流第一个零点时开断,开断能力理论无上限,电寿命更长。
超高速解决内网短路电压暂降问题:三相短路全开断时间<20ms,超高速分闸时间≤1.5ms,短路识别时间<1ms。出厂时可在真实短路条件下见证产品性能。
产品概述
⼀天电⽓采⽤超⾼速电磁感应驱动机构与⾼质量弹操机构相结合,研发出不同合分速度的操作 机构,并采⽤内置式快速短路保护控制器和微机综保相互配合的控制模式,成功研制出双速分相相控 超⾼速真空断路器SS1。SS1双速断路器可以实现短路电流第⼀个⼯频过零点超⾼速相控开断,也可以 通过微机综保令弹操机构以常速完成三相同期合分负载电流和开断短路电流。在开断短路电流时, 超 ⾼速机构的动作和弹操机构的动作构成“或 ”的关系, 内置快速控制器控制命令和微机综保控制命令 也构成“或 ”的关系,即内置快速控制器或微机综保只要有⼀个能够发出分闸命令,超⾼速机构或弹操 机构只要有⼀个能够执⾏分闸命令,就可以成功开断短路电流。因此,可以认为⼀台SS1双速断路器开 断短路电流的可靠性相当于两台断路器串联运⾏时开断短路电流的可靠性,弹操机构和微机综保可 视为超⾼速机构和内置快速控制器的后备保护。
下图是SS1双速分相相控超⾼速真空断路器开断短路事故时的三相电流波形:

其中:实线为超⾼速分相相控机构完成第⼀个⼯频过零点开断时的三相短路电流波形,虚线为弹 操机构作为后备开断短路电流时的波形。
SS1采⽤通⽤尺⼨的⼿⻋式和固定式结构,可⽅便替换现有的真空断路器,⼴泛应⽤于⼯矿企业、公 共设施、交通运输、建筑等配电领域。
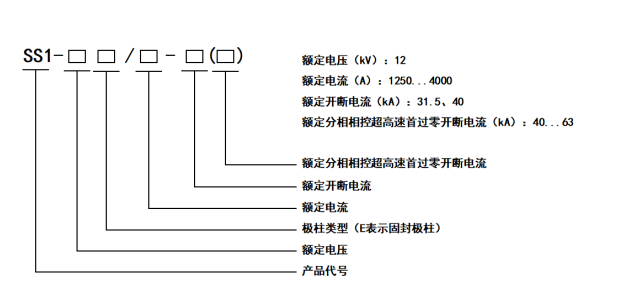
产品型号

使用条件
环境温度:上限+40℃,下限‒15℃,⽇平均值不超过+35℃。
海拔⾼度: ≤2000m。
环境湿度:
相对湿度:24小时内测得的平均值不⼤于95%,⽉平均不⼤于90%。
⽔蒸汽压⼒ :24小时内测得的平均值不⼤于2 .2kPa,⽉平均不⼤于1 .8kPa。
地震烈度:不超过8度。
其他条件:周围空⽓没有明显地受到尘埃、烟、腐蚀性和可燃性⽓体,蒸汽或盐雾的污染。凡超出正常使⽤条件范围的要求,由用户与制造⼚协商确定。
产品简介
户内中压真空断路器:基于双速的超高可靠性、超高速开断性能及使用寿命长等特点。盘柜厂(OEM)可以将 SS1 双速断路器整合进自己的开关设备中或者应用到改进和升级项目中。
主要优势:
替换性:兼容市面主流柜型。
双速:采用双操动机构,自带速断保护。短路开断可靠性极高。
分相相控:断路器三相分别在短路电流第一个零点时开断,开断能力理论无上限,电寿命更长。
超高速解决内网短路电压暂降问题:三相短路全开断时间<20ms,超高速分闸时间≤1.5ms,短路识别时间<1ms。出厂时可在真实短路条件下见证产品性能。
产品概述
⼀天电⽓采⽤超⾼速电磁感应驱动机构与⾼质量弹操机构相结合,研发出不同合分速度的操作 机构,并采⽤内置式快速短路保护控制器和微机综保相互配合的控制模式,成功研制出双速分相相控 超⾼速真空断路器SS1。SS1双速断路器可以实现短路电流第⼀个⼯频过零点超⾼速相控开断,也可以 通过微机综保令弹操机构以常速完成三相同期合分负载电流和开断短路电流。在开断短路电流时, 超 ⾼速机构的动作和弹操机构的动作构成“或 ”的关系, 内置快速控制器控制命令和微机综保控制命令 也构成“或 ”的关系,即内置快速控制器或微机综保只要有⼀个能够发出分闸命令,超⾼速机构或弹操 机构只要有⼀个能够执⾏分闸命令,就可以成功开断短路电流。因此,可以认为⼀台SS1双速断路器开 断短路电流的可靠性相当于两台断路器串联运⾏时开断短路电流的可靠性,弹操机构和微机综保可 视为超⾼速机构和内置快速控制器的后备保护。
下图是SS1双速分相相控超⾼速真空断路器开断短路事故时的三相电流波形:

其中:实线为超⾼速分相相控机构完成第⼀个⼯频过零点开断时的三相短路电流波形,虚线为弹 操机构作为后备开断短路电流时的波形。
SS1采⽤通⽤尺⼨的⼿⻋式和固定式结构,可⽅便替换现有的真空断路器,⼴泛应⽤于⼯矿企业、公 共设施、交通运输、建筑等配电领域。
产品型号

使用条件
环境温度:上限+40℃,下限‒15℃,⽇平均值不超过+35℃。
海拔⾼度: ≤2000m。
环境湿度:
相对湿度:24小时内测得的平均值不⼤于95%,⽉平均不⼤于90%。
⽔蒸汽压⼒ :24小时内测得的平均值不⼤于2 .2kPa,⽉平均不⼤于1 .8kPa。
地震烈度:不超过8度。
其他条件:周围空⽓没有明显地受到尘埃、烟、腐蚀性和可燃性⽓体,蒸汽或盐雾的污染。凡超出正常使⽤条件范围的要求,由用户与制造⼚协商确定。
