ZRX-12主动干预型软消弧装置
- 厂家信息
- 产品信息
- 规格参数
- 技术文档
产品图片
ZRX-12主动干预型软消弧装置

产品分类:消弧消谐类
产品型号:

额定电压(kV):7.2. 12, 24, 40.5
电容电流(A):50、63、80、100、125、160。。。。。
额定频率(Hz):50
产品使用环境
1)使用环境温度-30℃~+60℃;
2)空气相对湿度≤90%(+25℃);
3)海拔不超过1000米(超过时需在订货时说明);
4)使用环境的周围介质无爆炸危险,不应含有腐蚀性气体,所含导电尘埃的浓度不使绝缘水平降低到允许极值以下;
5)无剧烈震动的场所;
6)室内安装。
产品的工作原理
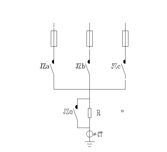
ZRX-12主动干预型软消弧装置的工作原理如图(1)所示:6~35kV三相的母线通过高压熔断器分别与3个主触点开关JZa、JZb、JZc连接,下端接成公共端,通过一个大功率过渡电阻R接地,旁路触点开关JZo与过渡电阻R并联。

图1:ZRX-12主动干预型软消弧装置工作原理图
当系统发生单相接地故障时, 控制器通过对母线电压互感器信号的分析,判定系统发生单相接地故障。确认接地故障相后,发出指令闭合软开关触点消弧装置故障相的主触点开关(JZa或JZb或JZc),故障相母线通过过渡电阻R接地。由于过渡电阻R的限流和衰减作用,可以有效抑制高频弧光电流的峰值并迅速衰减, 避免对二次设备产生电磁干扰。同时,通过对主触点闭合后流过过渡电阻R的电流进行监测判定,确认主触点动作正确后,旁路触点开关JZo闭合,短接过渡电阻R,使故障相金属接地,完成对故障点的保护,限制弧光过电压,保证系统的连续供电。若选相错误,则打开已闭合的相别开关,重新选相并完成动作,熄灭接地电弧并转移故障点电流,保护故障点防止出现事故扩大化。在接地故障恢复时,首先打开旁路触点开关JZo,将接地相经过渡电阻R接地,然后打开接地相主触点开关(JZa或JZb或JZc),从而有效抑制系统中性点振荡,保护PT及PT熔丝。
产品特点
1)选相的容错和纠错能力
通过检测流过过渡电阻R的电流和相关量,可以快速判明单相接地故障选相动作的正确性。如若出现选相错误,由于过渡电阻R的限流作用,线间电流<50安培,不会造成母线相间短路,即具有选相容错能力;此后,可将合错相别的接地开关分断,重新选相,即具有选相纠错能力。可以避免因选相错误而造成的系统母线相间短路事故。
2)有效的故障处理
软开关触点消弧装置的过渡电阻对高频弧光电流的幅值限制和衰减,避免了高频电流对故障点的进一步破坏和对二次设备的电磁干扰,可以实现快速有效消弧;同时解决了在接地故障恢复,故障相触点开关打开过程中造成的系统中性点低频振荡。
3)专用的高能限流过渡电阻保证消弧装置自身的可靠运行。
产品分类:消弧消谐类
产品型号:

额定电压(kV):7.2. 12, 24, 40.5
电容电流(A):50、63、80、100、125、160。。。。。
额定频率(Hz):50
产品使用环境
1)使用环境温度-30℃~+60℃;
2)空气相对湿度≤90%(+25℃);
3)海拔不超过1000米(超过时需在订货时说明);
4)使用环境的周围介质无爆炸危险,不应含有腐蚀性气体,所含导电尘埃的浓度不使绝缘水平降低到允许极值以下;
5)无剧烈震动的场所;
6)室内安装。
产品的工作原理
ZRX-12主动干预型软消弧装置的工作原理如图(1)所示:6~35kV三相的母线通过高压熔断器分别与3个主触点开关JZa、JZb、JZc连接,下端接成公共端,通过一个大功率过渡电阻R接地,旁路触点开关JZo与过渡电阻R并联。

图1:ZRX-12主动干预型软消弧装置工作原理图
当系统发生单相接地故障时, 控制器通过对母线电压互感器信号的分析,判定系统发生单相接地故障。确认接地故障相后,发出指令闭合软开关触点消弧装置故障相的主触点开关(JZa或JZb或JZc),故障相母线通过过渡电阻R接地。由于过渡电阻R的限流和衰减作用,可以有效抑制高频弧光电流的峰值并迅速衰减, 避免对二次设备产生电磁干扰。同时,通过对主触点闭合后流过过渡电阻R的电流进行监测判定,确认主触点动作正确后,旁路触点开关JZo闭合,短接过渡电阻R,使故障相金属接地,完成对故障点的保护,限制弧光过电压,保证系统的连续供电。若选相错误,则打开已闭合的相别开关,重新选相并完成动作,熄灭接地电弧并转移故障点电流,保护故障点防止出现事故扩大化。在接地故障恢复时,首先打开旁路触点开关JZo,将接地相经过渡电阻R接地,然后打开接地相主触点开关(JZa或JZb或JZc),从而有效抑制系统中性点振荡,保护PT及PT熔丝。
产品特点
1)选相的容错和纠错能力
通过检测流过过渡电阻R的电流和相关量,可以快速判明单相接地故障选相动作的正确性。如若出现选相错误,由于过渡电阻R的限流作用,线间电流<50安培,不会造成母线相间短路,即具有选相容错能力;此后,可将合错相别的接地开关分断,重新选相,即具有选相纠错能力。可以避免因选相错误而造成的系统母线相间短路事故。
2)有效的故障处理
软开关触点消弧装置的过渡电阻对高频弧光电流的幅值限制和衰减,避免了高频电流对故障点的进一步破坏和对二次设备的电磁干扰,可以实现快速有效消弧;同时解决了在接地故障恢复,故障相触点开关打开过程中造成的系统中性点低频振荡。
3)专用的高能限流过渡电阻保证消弧装置自身的可靠运行。
