企业资料详情
无锡市湖山电力设备有限公司
联系电话:1396181****
企业邮箱:-
统一代码:91320211767382534F
联系人: 蒋总
企业地址:江苏省-无锡市-滨湖区
详细地址:无锡市滨湖区马山街道阖闾社区短沟118号
- 公司简介
- 经营范围
- 企业资质
- 产品信息
公司简介
本公司座落于江南水乡、太湖之滨,东至上海、西去南京、南到杭州均有高速公路相通,都只需两小时路程:水陆交通便捷,山水环境优美。
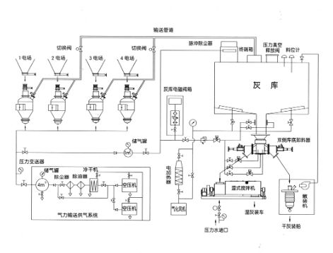
本公司为火电项目干除灰系统成套设备制造商,生产的气力输送泵系统等设备是现代火电项目必不可少的设备之一,对于减轻一线工人劳动强度和改善生产环境以及减少环境污染能起到非常重要的作用。我公司现有职工200多人,工程师2人,工程师10人,技术人员20多人;同时聘请国内电力系 统有关专家为我公司顾问,阵容强大的工程技术队伍了我公司产品的科技含量。
我公司依靠专业的设备和雄厚的技术力量,为用户提供从设计、制造、安装调试到后期服务、配件供应的一条龙服务。
经营范围
电力设备及配件制造销售。(依法须经批准的项目,经相关部门批准后方可开展经营活动)
企业资质
产品信息
江苏省-无锡市-滨湖区
LD型正压浓相气力输送泵
无锡市湖山电力设备有限公司
江苏省-无锡市-滨湖区
L型仓式气力输送泵
无锡市湖山电力设备有限公司
江苏省-无锡市-滨湖区
正压多泵制输送系统
无锡市湖山电力设备有限公司
江苏省-无锡市-滨湖区
气动进料阀
无锡市湖山电力设备有限公司
江苏省-无锡市-滨湖区
LC型双闸板气动出料阀
无锡市湖山电力设备有限公司
江苏省-无锡市-滨湖区
PLC控制柜、加热器控制柜、就地控制箱、 灰库控制柜
无锡市湖山电力设备有限公司
江苏省-无锡市-滨湖区
电动锁气器
无锡市湖山电力设备有限公司
江苏省-无锡市-滨湖区
气动插板阀
无锡市湖山电力设备有限公司
江苏省-无锡市-滨湖区
电气控制箱
无锡市湖山电力设备有限公司
江苏省-无锡市-滨湖区
JS型双轴搅拌机
无锡市湖山电力设备有限公司